【指導参考事項】
|
1. 課題の分類 水田(乾燥) 2. 課題名 もみがら(乾燥熱源)利用に関する試験 3. 期 日 昭51〜 4. 担 当 中央農試機械部 5. 予算区分 道単 6. 協力分担 |
7. 目 的
ライスセンタ−などで、大量には移出する籾がらを焼却処理し、その発生熱を、生籾の乾燥の熱源に利用せんとす。
8. 方 法
1) 供試機 北糖エンジニアリングWHB250焼却炉
2) 試験因子 ①籾がら供給量(㎏/hr)200,250,300
② 〃 水分(%)13〜15
③外気温 (℃)0〜10
3) 測定項目 焼却炉、利用加熱空気など各部の温度送風量、焼却籾がらの経過
9. 結果の概要
1) 籾がら250㎏/hrの供給で焼却炉温度は、概ね1000℃で、熱交換前で600℃に下げ熱交換された加熱クリ−ンエアは400〜450m3/min、50℃であった。
2) 焼却温度は籾がらの供給が一定で、灰分の排出が過不足なく一定であれば、安定した燃焼が得られる。着火、消化も極めて迅速である。
3) 籾重の10 %を籾がら重とすると供試機を籾摺機に直結したとして、乾籾2.5t/hr仕上げのための乾燥必要熱風は通常設計値で0.3(m3/s・t)である。本焼却炉の場合、450(m3/min)/2.5(t/hr)・8/0.8(%/%/hr)=/0.27(m3/s・t)となり、この空気が50℃であるので、風量を増加して40℃とする。外気温が0〜5℃と低いことを考慮すれば、充分な熱風ということになる。
4) なおダスト口からの排気は120〜130℃・50m3/min強でバイジン濃度も0.26g/n−m3 と少なく、まず熱交換機へ、フィ−ドバックできるし、ダスト除却方式および乾燥方式の検討により熱交換機を省くことも考えられる。従ってこの場合には、より充分な熱が供給される。
10. 主要成果の具体的データ
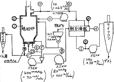
図1. もみがら焼却炉配置図と各部の負荷

表1. 焼却炉用加熱空気の温度(250㎏/hr)
| 測定位置/ 温度 |
焼却炉内 | 熱交換器出入口 | 利用加熱空気 | ||||
| ①(下) | ②(上) | ③(混) | ④(入) | ⑤(出) | 加熱後 | 吸気 | |
| 平均値 | 1033.3℃ | 479.3 | 848.5 | 584.3 | 186.0 | 50.5 | 3.4 |
| 変要係数 | 3.4 | 3.3 | 2.5 | 2.3 | 2.5 | 2.0 | − |
11. 今後の問題点
籾がらの排出量と、焼却炉出力とのバランス調整
(乾燥方式、過不足分の他への転用など)
12. 次年度の計画
ライスセンタ−に併置し、実用化を計る。